低壓鐵芯濾波電抗器
產品用途:
低壓鐵芯濾波電抗器用于低壓濾波支路中(如3次、5次、7次、11次等),與濾波電容器相串聯,調諧至某一諧振頻率。濾波支路對于系統特定諧波呈低阻抗通道,用來分流系統內由于非線性負荷(變頻、整流、移相等負荷)引起系統特征諧波。整個支路工頻下呈現容性特性,提高功率因數。濾波支路里流過的電流為工頻基波電流和高頻(150HZ、250HZ、350HZ、550HZ)諧波電流合成電流,由于諧波電流含量較高。故濾波電抗器相對串聯電抗器具有更高的設計要求和制造工藝,配套的電容器采用專用濾波電容。
結構特點:
● 低壓濾波電抗器分為三相和單相兩種,均為鐵心干式
● 鐵芯采用優質冷軋硅鋼片,柱由多個氣隙分為均勻小段,冗余磁通密度降低鐵在高頻諧波分量流過電抗器時的損耗,鐵與線包風道,線包內部風道快速散去由于不穩定高頻諧波分量對電抗沖擊產生的熱積累
● 線圈采用線或箔式繞制
●電抗器的夾件,緊固件等采用阻斷閉合回路有效接地方式,確保電抗器具有較高的品質因素,避免造成環流。上下拉桿使電抗器立柱氣隙更穩定
● 外露部件均采取了防腐蝕處理,鋁材質繞制時出線排采用銅鋁復合材質避免電氣氧化
性能參數:
●可用于400V、660V及1000V以下的系統
●電抗調諧次數:3次、5次、7次、11次
●額定絕緣水平3KV-1min
●正常運行時,電抗器溫升小于國標
●電抗器的噪音不大于國家標準
●電抗器能在工頻加諧波電流小于1.35倍額定電流下長期運行
●電抗器線性度:在2倍額定電流下的電抗值與額定電流下的電抗值之比不低于0.95
●三相電抗器的任意兩相電抗值之差不大于±2%
●耐溫等級F級、H級
環境條件:
●海拔高度小于1000米(1000米以上單獨設計)
●溫度范圍-30℃- + 40 ℃
●使用環境無腐蝕性揮發氣體,無導電塵埃
●使用環境通風良好,柜內使用加裝通風設備
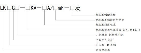
型號說明:

詢價訂貨須知:
●電抗器額定電流(A)、電抗器額定電感(mH)
●調諧次數:3次、5次、7次、11次、其他
●基諧比:(如1:1)或流過電抗器諧波含量
●電抗器使用系統額定電壓(kV)
●電抗器與電容器的連接方式:星接、角內接、角外接
●線包材質(銅、鋁)
●絕緣等級(F、H)
●工頻耐壓(kV)
●冷卻方式(強制風冷、空氣自冷)
●出線方式及線包外觀(單側上下、兩側上端水平出線)